HiRDB データ連動機能 HiRDB Datareplicator Version 8
![[目次]](FIGURE/CONTENT.GIF)
![[用語]](FIGURE/GLOSS.GIF)
![[索引]](FIGURE/INDEX.GIF)
![[前へ]](FIGURE/FRONT.GIF)
反映側システムでは,表単位反映方式で反映処理を行なっている場合,反映抑止によるエラーのスキップを使用することでデータ連動回復できます。
反映抑止によるエラーのスキップは次の場合に使用できます。
- 回復中に,トランザクション単位反映イベント,又は表単位反映イベントを使用していない場合
- 抽出定義の変更(hdeprepコマンドの再実行を含む)を行なっていない場合
データ連動回復する場合,反映抑止の制御コードにはSKIP_TYPE_UNTILを使用します。反映抑止によるエラーのスキップの詳細については,「3.3.10(1) 反映抑止によるスキップ」を参照してください。
- <この項の構成>
- (1) 反映抑止対象リストファイルの作成手順
- (2) 注意事項
(1) 反映抑止対象リストファイルの作成手順
反映抑止対象リストファイルの作成手順を次に示します。
反映情報キューファイルに格納している更新情報をすべて反映したことを確認します。
- 反映側Datareplicatorを停止します。
- hdsrefinfmコマンドを実行して,実行結果から各グループごとの抽出トランザクション情報を取得します。
hdsrefinfmコマンドは,反映グループ名の指定をしないで,次のように実行します。
hdsrefinfm -f 反映ステータスファイル名 -l 9 -p 解析結果出力ファイル名
|
- 抽出トランザクション情報を基に,$HDSPATH下に反映抑止対象リストファイルを作成します。
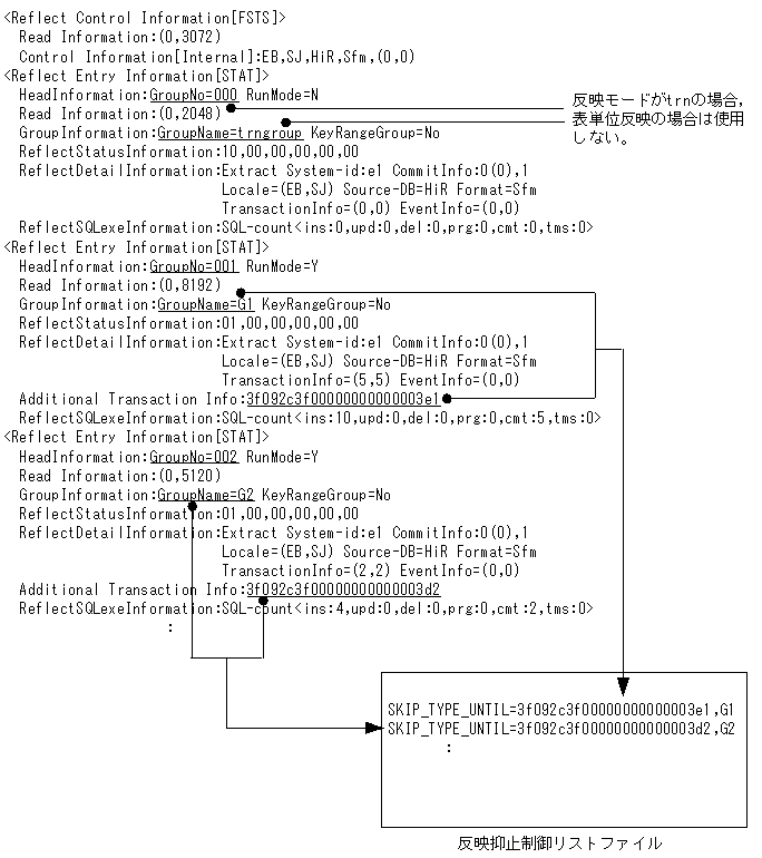
hdsrefinfmコマンドの出力と反映抑止制御リストファイルとの対応は次のようになります。この例では,反映モードはtrnとします。
![[図データ]](FIGURE/RZ09S040.GIF)
反映抑止リストファイルを作成するとき,パラメタRCVR_STARTで指定した抽出トランザクション情報と同じ抽出トランザクション情報を持つグループについては,反映抑止制御リストファイルに記述しないでください。
- 反映側Datareplicatorを起動します。
- SKIP_TYPE_UNTILを使用して反映抑止を行った後,反映プロセスを停止したときには,この指定は必ず削除してください。削除しないで反映プロセスを再起動すると,検知するすべての更新情報の反映が抑止されます。
- SKIP_TYPE_UNTIL指定時には,イベントによる反映モードの切り替え,及び抽出側の定義変更を行なわないでください。反映プロセスが自動停止,起動を行うため,処理済みのSKIP_TYPE_UNTILが再度有効となり,不当に反映抑止を行なう可能性があります。
- SKIP_TYPE_UNTILで抑止された更新情報を,障害回復機能を使って回復することはできません。HiRDB DataextractorやXDM/XTによる回復が必要となります。
All Rights Reserved. Copyright (C) 2006, 2016, Hitachi, Ltd.