JP1/ServerConductor/Blade Server Manager系 運用ガイド

[目次][用語][索引][前へ][次へ]

4.2.2 マネージャサービスとサーバシャーシ(SVP)またはIOEU通信状態監視

マネージャサービスとサーバシャーシ(SVP),またはマネージャサービスとIOEUとの間の双方向の通信状態を,一定時間おきに監視します。この機能をシャーシ定期監視といいます。ここでは,シャーシ定期監視の概要,設定方法,および注意事項について説明します。

注意
  • シャーシに対してシャーシ定期監視機能を使用する場合,搭載されているSVPのファームウェアがシャーシ定期監視機能をサポートしている必要があります。
<この項の構成>
(1) 概要
(2) 設定方法
(3) 注意事項

(1) 概要

シャーシ定期監視では,マネージャサービスからサーバシャーシ(SVP)またはIOEUに対する通信状態と,サーバシャーシまたはIOEUからマネージャサービスに対する通信状態の双方向から通信状態が診断されます。シャーシ定期監視機能を有効にすると,マネージャサービスが管理するすべてのサーバシャーシおよびIOEUが定期監視の対象となります。

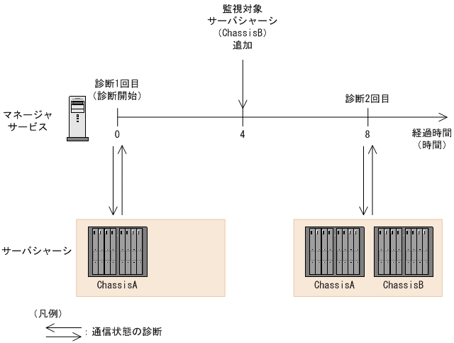
マネージャサービスとサーバシャーシ(SVP)またはIOEUとの間の通信状態は,シャーシ定期監視を有効にした時点またはマネージャサービスが起動した時点から8時間おきに診断されます。シャーシ定期監視中に監視対象のサーバシャーシまたはIOEUが追加された場合でも,次の定期監視は,ほかのサーバシャーシまたはIOEUと同じタイミングで実施されます。

シャーシ定期監視での監視のタイミングを,次の図に示します。

図4-3 シャーシ定期監視での監視のタイミング

[図データ]

定期診断時に,マネージャサービスとサーバシャーシ(SVP)またはIOEUとの間の通信に成功すると,通信が成功したことを示すインフォメーションレベルのアラート(0x3747)が通知されます。

定期診断時に,マネージャサービスとサーバシャーシ(SVP)またはIOEUとの間の通信に失敗すると,連続して通信に失敗した回数に応じて,通信が失敗したことを示すアラートが通知されます。

1回目および連続2回目の通信失敗では,注意レベルのアラート(0x3740)が通知されます。連続3回目以降の通信失敗では,警告レベルのアラート(0x373F)が通知されます。通信に失敗した回数と通信が失敗したことを示すアラートのレベルを,次の図に示します。

図4-4 通信に失敗した回数と通信が失敗したことを示すアラートのレベル

[図データ]

通信失敗による注意レベルのアラートおよび警告レベルのアラートが通知されたあと,1回でも通信に成功した場合は,通知されるアラートのレベルがいったんリセットされます。アラートのレベルがリセットされたあと,次回の通信失敗は,1回目の通信失敗と見なされ,注意レベルのアラートが通知されます。

(2) 設定方法

マネージャサービスとサーバシャーシ(SVP)またはIOEUとの間の通信状態は,マネージャサービスごとに設定します。サーバシャーシ(SVP)ごとまたはIOEUごとに設定することはできません。

シャーシ定期監視の設定方法を次に示します。

  1. [ホスト管理]ウィンドウで,通信状態を監視したいサーバシャーシまたはIOEUを管理しているマネージャを選択する
  2. [設定]メニューから[マネージャサービス設定]を選択する
    [マネージャサービス設定]ダイアログボックスが表示されます。

    [図データ]

  3. [ネットワーク]タブで[シャーシ定期監視]チェックボックスをONにする
    [監視対象シャーシ一覧]リストボックスに,通信状態監視の対象となるサーバシャーシまたはIOEUのシャーシIDが表示されます。
    注意
    [監視対象シャーシ一覧]には,マネージャサービスで管理されているシャーシIDが表示されます。そのため,[ホスト管理]ウィンドウのコンピュータ名の表示内容と異なることがあります。
  4. [OK]ボタンをクリックする

(3) 注意事項