分散トランザクション処理機能 OpenTP1 プロトコル TP1/NET/User Datagram Protocol編

[目次][用語][索引][前へ][次へ]

定義例

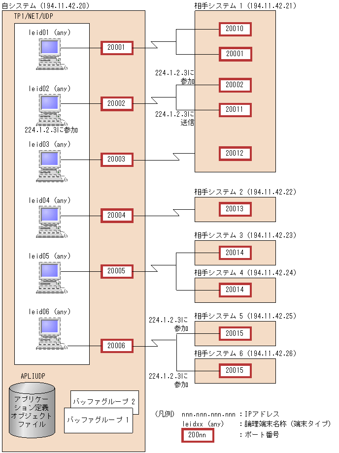
TP1/NET/UDPを使用したシステム構成例を次の図に示し,その構成に沿った定義例を示します。

図5-2 TP1/NET/UDPのシステム構成例

[図データ]

TP1/NET/UDPでは,このシステム構成例に対応する定義例を次のファイルで提供しています。

適用OSがLinuxの場合
  • /opt/OpenTP1/examples/mcf/UDPIP/conf/com_c1
  • /opt/OpenTP1/examples/mcf/UDPIP/conf/com_d1

その他のOSの場合
  • /BeTRAN/examples/mcf/UDPIP/conf/com_c1
  • /BeTRAN/examples/mcf/UDPIP/conf/com_d1

TP1/NET/UDPのシステム定義例

 
#################################################################
#                  MCF 通信構成定義 (共通定義)                  #
#  TP1/NET/User Datagram Protocol 対応 (提供ファイル名:com_c1) #
#################################################################
#-------------------------- mcftenv ----------------------------#
mcftenv    -s   01                   \
           -a   APLIUDP
#-------------------------- mcftcomn ---------------------------#
mcftcomn
#-------------------------- mcfttrc ----------------------------#
mcfttrc    -t  "disk = yes"          \
#-------------------------- mcftbuf ----------------------------#
mcftbuf    -g  "groupno = 1          \
                length  = 32768      \
                count   = 6"
mcftbuf    -g  "groupno = 2          \
                length  = 32768      \
                count   = 18"
#############################  End  #############################
 
#################################################################
#                  MCF 通信構成定義 (固有定義)                  #
#  TP1/NET/User Datagram Protocol 対応 (提供ファイル名:com_d1) #
#################################################################
######### LE definition(leid01)
mcftalcle  -l   leid01                 \
           -p   udp                    \
           -t   any                    \
           -g  "sndbuf     = 1         \
                rcvbuf     = 2"        \
           -s  "syssndsize = 32000     \
                sysrcvsize = 61680"    \
           -r  "portno = 20001"
mcftalced
######### LE definition(leid02)
mcftalcle  -l   leid02                 \
           -p   udp                    \
           -t   any                    \
           -g  "sndbuf    = 1          \
                rcvbuf    = 2"         \
           -s  "syssndsize = 32000     \
                sysrcvsize = 61680"    \
           -r  "portno = 20002"        \
           -m  "multicast = yes        \
                hostgroupaddr = 224.1.2.3"
mcftalced
######### LE definition(leid03)
mcftalcle  -l   leid03                 \
           -p   udp                    \
           -t   any                    \
           -g  "sndbuf    = 1          \
                rcvbuf    = 2"         \
           -s  "syssndsize = 32000     \
                sysrcvsize = 61680"    \
           -r  "portno = 20003"
mcftalced
######### LE definition(leid04)
mcftalcle  -l   leid04                 \
           -p   udp                    \
           -t   any                    \
           -g  "sndbuf    = 1          \
                rcvbuf    = 2"         \
           -s  "syssndsize = 32000     \
                sysrcvsize = 61680"    \
           -r  "portno = 20004"
mcftalced
######### LE definition(leid05)
mcftalcle  -l   leid05                 \
           -p   udp                    \
           -t   any                    \
           -g  "sndbuf     = 1         \
                rcvbuf     = 2"        \
           -s  "syssndsize = 32000     \
                sysrcvsize = 61680"    \
           -r  "portno = 20005"
mcftalced
######### LE definition(leid06)
mcftalcle  -l   leid06                 \
           -p   udp                    \
           -t   any                    \
           -g  "sndbuf    = 1          \
                rcvbuf    = 2"         \
           -s  "syssndsize = 32000     \
                sysrcvsize = 61680"    \
           -r  "portno = 20006"        \
           -m  "multicast = yes"
mcftalced
 
#############################  End  #############################