Hitachi

JP1 Version 13 JP1/Automatic Job Management System 3 構築ガイド


15.3.14 イベント・アクション制御の通信に関する環境設定パラメーター

イベントジョブ,カスタムイベントジョブおよび起動条件付きジョブネットを実行すると,イベント・アクション制御マネージャーとイベント・アクション制御エージェント間で通信します。通信の際,イベント・アクション制御マネージャーとイベント・アクション制御エージェント間で接続を確立してから,イベントジョブ,カスタムイベントジョブおよび起動条件付きジョブネットの実行要求や強制終了要求,イベントの成立通知などを送信します。

イベントジョブ,カスタムイベントジョブおよび起動条件付きジョブネットを実行するときの通信の様子を,次の図に示します。

図15‒2 イベントジョブ,カスタムイベントジョブおよび起動条件付きジョブネットを実行するときの通信の様子

[図データ]

この通信でエラーが発生した場合,送信に失敗した情報はリトライ(再試行)に備え,いったんファイルに保存されます。この情報を未通知情報といいます。

通信エラーが発生すると,環境設定パラメーターに従って,リトライされます。

イベント・アクション制御の通信リトライに関する環境設定パラメーターを次に示します。

表15‒62 イベント・アクション制御の通信リトライに関する環境設定パラメーター

定義キー

環境設定パラメーター

定義内容

マネージャーホストの場合

[{JP1_DEFAULT|論理ホスト名}\JP1AJSMANAGER\スケジューラーサービス名\NETWORK\EVMANAGER]

エージェントホストの場合

[{JP1_DEFAULT|論理ホスト名}\JP1AOMAGENT]

"ClientConnectTimeout"=

接続タイムアウト時間

マネージャーホストの場合
  • スケジューラーサービス(共通)の場合

    [{JP1_DEFAULT|論理ホスト名}\JP1AJS2\SCHEDULER\EV\MANAGER]

  • スケジューラーサービス(個別)の場合

    [{JP1_DEFAULT|論理ホスト名}\JP1AJSMANAGER\スケジューラーサービス名\EV\MANAGER]

エージェントホストの場合

[{JP1_DEFAULT|論理ホスト名}\JP1AOMAGENT]

"NotificationConstantRetry"=

未通知情報再送間隔一定化オプション

マネージャーホストの場合
  • スケジューラーサービス(共通)の場合

    [{JP1_DEFAULT|論理ホスト名}\JP1AJS2\SCHEDULER\EV\MANAGER]

  • スケジューラーサービス(個別)の場合

    [{JP1_DEFAULT|論理ホスト名}\JP1AJSMANAGER\スケジューラーサービス名\EV\MANAGER]

エージェントホストの場合

[{JP1_DEFAULT|論理ホスト名}\JP1AOMAGENT]

"NotificationRetryInterval"=

未通知情報の再送間隔

"NotificationRetryCount"=

未通知情報の再送回数

[{JP1_DEFAULT|論理ホスト名}\JP1AOMAGENT]

"NotificationAlarmCount"=

マネージャーへの再送多発時にメッセージを出力するためのしきい値

注※

{JP1_DEFAULT|論理ホスト名}の部分は,物理ホストの場合は「JP1_DEFAULT」を,論理ホストの場合は「論理ホスト名」を指定してください。

各環境設定パラメーターの関連と設定例について説明します。

〈この項の構成〉

(1) ClientConnectTimeoutについて

イベント・アクション制御マネージャーおよびイベント・アクション制御エージェントは,接続要求を送信すると,通信相手から応答があるまで待ちます。一定時間経過しても応答がない場合は,ほかの処理をするために,いったんタイムアウトします。接続要求に対する応答を待つ時間のことを,接続タイムアウト時間といいます。

接続タイムアウト時間は,環境設定パラメーターClientConnectTimeoutで設定します。

環境設定パラメーターClientConnectTimeoutで設定する接続タイムアウト時間を,次の図に示します。

図15‒3 環境設定パラメーターClientConnectTimeoutで設定する接続タイムアウト時間

[図データ]

環境設定パラメーターClientConnectTimeoutに設定する時間を長くすると,接続タイムアウト時間が長くなります。その場合,通信負荷などが原因で通信相手から応答が届くまでに時間が掛かる場合でも,接続タイムアウトが発生しにくくなります。

しかし,ネットワーク機器の故障などで長時間,通信相手から接続要求への応答がない場合,タイムアウトするまでの時間も長くなります。その場合,イベントジョブ,カスタムイベントジョブおよび起動条件付きジョブネットの実行要求や強制終了要求,イベントの成立通知が処理されない時間も長くなります。タイムアウト待ちになっている間は,通信ができる別のエージェントにイベントジョブ,カスタムイベントジョブおよび起動条件付きジョブネットを実行登録したり,強制終了したりしても,すぐに処理できないため,ジョブの状態が変わるまでに時間が掛かります。そのため,接続タイムアウトが発生した場合,デフォルトでは一定間隔でリトライを繰り返すのではなく,間隔を徐々に長くしてリトライの頻度を下げながらリトライします。詳細については,「(2) NotificationConstantRetryについて」を参照してください。

(2) NotificationConstantRetryについて

(a) イベント・アクション制御マネージャーからイベント・アクション制御エージェントへの通信の様子

イベント・アクション制御マネージャーでは,環境設定パラメーターClientConnectTimeoutの設定によっては,ネットワーク機器の故障などが原因で接続要求に対する応答があるまでに時間が掛かる場合,イベントジョブ,カスタムイベントジョブおよび起動条件付きジョブネットの実行登録や強制終了が完了するまで,長時間の遅延が発生します。処理の遅延の頻度を下げるため,接続タイムアウトが発生した場合の通信リトライ間隔は,デフォルトでは一定間隔でリトライを繰り返すのではなく,マネージャーでは300秒,600秒,900秒,1,800秒,3,600秒(以降3,600秒)と徐々に長くしながら27回(24時間)リトライするように設定されています。

接続タイムアウトが発生した場合のイベント・アクション制御マネージャーからイベント・アクション制御エージェントへの通信の様子を,次の図に示します。

図15‒4 接続タイムアウトが発生した場合のイベント・アクション制御マネージャーからイベント・アクション制御エージェントへの通信の様子

[図データ]

しかし,接続タイムアウトになる原因が通信負荷などによる一時的な原因の場合,このリトライの動作ではリトライが遅くなり,該当するエージェントで実行するイベントジョブ,カスタムイベントジョブおよび起動条件付きジョブネットの実行が遅れることになります。このような場合,リトライの間隔を段階的に長くする方法ではなく,一定の間隔でリトライをするように設定できます。

環境設定パラメーターNotificationConstantRetryを「Y」に設定すると,接続タイムアウト以外のエラーが発生した場合と同じ動作になり,一定間隔でリトライします。このリトライの間隔については,「(3) NotificationRetryIntervalとNotificationRetryCountについて」を参照してください。

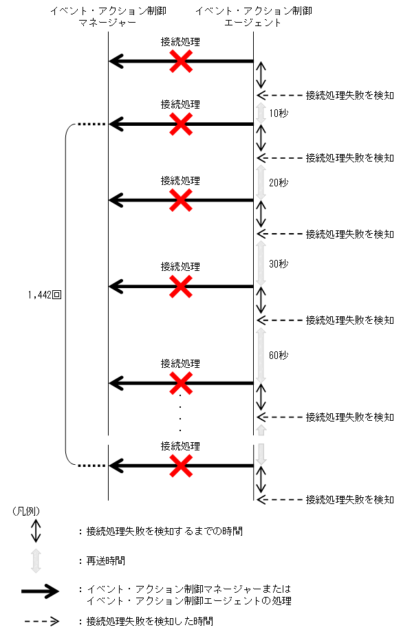
(b) イベント・アクション制御エージェントからイベント・アクション制御マネージャーへの通信の様子

イベント・アクション制御エージェントでは,ネットワークへの高負荷または回線不良などにより接続エラーが発生した場合,通信間隔はデフォルトでは10秒固定で8,640回(24時間)リトライしますが,この環境設定パラメーターに「N」を指定することで,10秒,20秒,30秒,60秒(以降60秒)と徐々に長くしながら1,442回(24時間)リトライするように変更できます。この環境設定パラメーターに「N」を指定した場合の最大リトライ回数はNotificationRetryCountの設定値 / 6 + 2回です。また,間延びするリトライ時間はNotificationRetryIntervalの設定値 NotificationRetryIntervalの設定値 * 2 NotificationRetryIntervalの設定値 * 3NotificationRetryIntervalの設定値 * 6NotificationRetryIntervalの設定値 * 6...と推移します。

接続エラーが発生した場合のイベント・アクション制御エージェントからイベント・アクション制御マネージャーへの通信の様子を,次の図に示します。

図15‒5 接続エラーが発生した場合のイベント・アクション制御エージェントからイベント・アクション制御マネージャーへの通信の様子

[図データ]

(3) NotificationRetryIntervalとNotificationRetryCountについて

接続タイムアウト以外にも,次のような原因などで,通信がエラーになることがあります。

接続タイムアウト以外のエラーになった場合の,イベント・アクション制御マネージャーとイベント・アクション制御エージェント間での通信リトライ間隔とリトライ回数は,それぞれ環境設定パラメーターNotificationRetryInterval(デフォルト30秒)と環境設定パラメーターNotificationRetryCount(デフォルト2,880回)で設定できます。

接続タイムアウト以外のエラーが発生した場合の例を次の図に示します。

図15‒6 接続タイムアウト以外のエラーが発生した場合

[図データ]

この環境設定パラメーターの設定を変更しても,リトライする期間を変えたくない場合は,リトライ間隔とリトライ回数の両方を調整してください。例えば,リトライ間隔をデフォルト値の半分の15秒と設定した場合,リトライ回数をデフォルト値の2倍の5,760回と設定すると,リトライする期間がデフォルトの期間と同じになります。

(4) NotificationAlarmCountについて

マネージャーへの通知を何度も再送しても通知できない状態になった場合に,メッセージKAVT0669-Eを出力するためのしきい値を設定することで,長時間マネージャーへの通知が滞っていることを検出できます。JP1/AJS3 13-10以降の新規インストールおよび新規セットアップ時の初期設定値は,Windowsの場合24回,UNIXの場合29回です。なお,環境設定パラメーターNotificationConstantRetryに「N」(リトライ間隔を延ばす)を指定する場合は,次の式で求まった値について,小数点以下を切り上げた値を目安に再送回数を指定してください。

注※

環境設定パラメーターNotificationConstantRetryに「Y」(一定間隔でリトライ),環境設定パラメーターNotificationRetryIntervalに10秒を指定し,接続待ちタイムアウトによる通知失敗が継続した場合,マネージャーへの通知に最初に失敗してから約10分後に出力されます(通信エラーの発生要因,システムやネットワークの負荷状況などによって変動することがあります)。

環境設定パラメーターNotificationAlarmCountの設定値の目安 = ((n - 6 * b) / (a + 6 * b)) + 2
(凡例)
n

通知失敗を検知したい秒数(単位:秒)

a

環境設定パラメーターClientConnectTimeoutの設定値またはOSのデフォルトの接続待ちタイムアウト時間のうち,短い方の時間(単位:秒)

b

環境設定パラメーターNotificationRetryIntervalの設定値(単位:秒)

注※

再送が接続タイムアウトで失敗する場合に指定する値になります。

なお,この環境設定パラメーターに「0」を指定した場合やこの環境設定パラメーターが未指定の場合,メッセージKAVT0669-Eは出力されません。

(5) 環境設定パラメーター設定の目安

通信の際に重視したい点に合わせた,各環境設定パラメーターの設定値の目安を,次の表に示します。

表15‒63 通信の際に重視したい点と環境設定パラメーターの設定値の目安(マネージャー)

調整が必要な環境設定パラメーター

注意事項

ClientConnectTimeoutの値

(単位:ミリ秒)

NotificationConstantRetryの値

NotificationRetryIntervalの値

(単位:秒)

NotificationRetryCountの値

デフォルト値

Windowsの場合:30,000

UNIXの場合:1,000※1

N

30

2,880/27※2

重視する点

一部のエージェントに対する通信でタイムアウトが発生する場合に,ほかのエージェント向けの処理遅延を抑止したいときの目安

3,000〜10,000

N

リトライ間隔が300秒,600秒,900秒,1,800秒,3,600秒と段階的に伸びるため,エージェントへの通信がタイムアウトしない状況になっても,次の再送までに時間が掛かります。

エージェントに対する通信でタイムアウトが発生しにくくなるようにしたいときの目安

10,000〜60,000

N

一部のエージェントに対する通信でタイムアウトが発生する場合に,ほかのエージェント向けの処理が待たされて遅延し,イベントを検知できなくなることがあります。

通信環境が安定している環境で,一時的な通信障害が発生した場合に,通信環境の回復に即応して処理遅延を抑えたいときの目安

3,000〜10,000

Y

3〜10

2,880※2

一部のエージェントに対する通信でタイムアウトが頻発・継続すると,ほかのエージェント向けの処理が待たされて遅延し,イベントを検知できなくなることがあります。

通信環境が不安定なため,通信が遅延してでも通信したいときの目安

10,000〜60,000

Y

3〜10

8,640〜28,800

一部のエージェントに対する通信でタイムアウトが頻発・継続すると,ほかのエージェント向けの処理が待たされて遅延し,イベントを検知できなくなることがあります。

早めに異常を検出したいときの目安

3,000〜10,000

Y

3〜10

30〜100

イベントジョブおよびカスタムイベントジョブが異常検出終了することがあります。この場合,統合トレースログにメッセージKAVT0103-Eが出力されるため,このメッセージを監視することで通信環境の異常を検出できます。

(凡例)

−:該当しない。

注※1

WindowsとUNIXの場合でデフォルト値に大きな差がある理由は,UNIXの場合のデフォルト値がバージョン8のJP1/AJS2の設定と下位互換を保持しているためです。

バージョン8の場合,環境設定パラメーターClientConnectTimeoutは存在しませんが,この環境設定パラメーターに1,000を設定した場合と同様に動作します。UNIXの場合のデフォルト値は,この値を基にしています。

注※2

2,880回はタイムアウト以外のエラー,27回はタイムアウトエラーが続いた場合の値です。

表15‒64 通信の際に重視したい点と環境設定パラメーターの設定値の目安(エージェント)

調整が必要な環境設定パラメーター

注意事項

ClientConnectTimeoutの値

(単位:ミリ秒)

NotificationConstantRetryの値

NotificationRetryIntervalの値

(単位:秒)

NotificationRetryCountの値

デフォルト値

Windowsの場合:30,000

UNIXの場合:1,000

Y

10

8,640

重視する点

マネージャーに対する通信でタイムアウトが発生しにくくなるようにしたいときの目安

10,000〜60,000

N

一部のマネージャーに対する通信でタイムアウトが発生する場合に,ほかのマネージャー向けの処理が待たされてジョブの開始やイベントの検知が遅延することがあります。

(凡例)

−:該当しない。

各環境設定パラメーターの定義内容の詳細については,次の個所を参照してください。

イベント・アクション制御マネージャーからイベント・アクション制御エージェントへの通信に関する環境設定パラメーターの定義内容の詳細については,次の個所を参照してください。

イベント・アクション制御エージェントからイベント・アクション制御マネージャーへの通信に関する環境設定パラメーターの定義内容の詳細については,次の個所を参照してください。