Hitachi

ノンストップデータベース HiRDB Version 10 システム運用ガイド(Windows(R)用)


13.13.5 RDエリアを再利用する運用

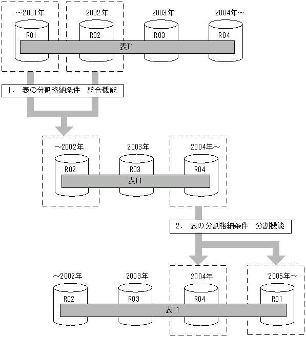
RDエリアを再利用する運用とは,時系列にデータが増加していくようなデータベースで,過去の古いデータを格納しているRDエリアのデータを削除し,新しいデータを格納するためのRDエリアとして再利用するような運用をいいます。RDエリアを再利用する運用の例を次の図に示します。

図13‒83 RDエリアを再利用する運用の例

[図データ]

注 1.〜2.は,手順の項番に対応しています。

〈手順〉
  1. 分割格納条件 統合機能によって,R01,R02に格納していた2002年以前のデータをR02のRDエリアに統合します。このとき,システムがR01の中のデータをすべて削除します。

  2. 分割格納条件 分割機能によって,2004年以降のデータで2004年のデータをR04に,2005年以降のデータを2001年以前のデータを格納していたR01を再利用して格納できます。

RDエリアを再利用するための運用手順を次の図に示します。

図13‒84 RDエリアを再利用するための運用手順

[図データ]

注 1.〜2.は,手順の項番に対応しています。

〈手順〉
  1. R01を該当する表から切り離すために,ALTER TABLEで最小境界値('2001-12-31')を最小境界値より一つ大きい境界値('2002-12-31')に統合します。統合後のRDエリアには,最小境界値より一つ大きい境界値を格納しているRDエリア(R02,RI02)を指定します。このとき,R02内のデータは残す必要があるため,WITHOUT PURGEを指定します。この結果,R01が定義上,該当する表から切り離された状態となり,R01内の該当する表のデータが削除されます。

  2. ALTER TABLEで最大境界値より大きい値を格納するRDエリア(R04)をそのRDエリアに格納されている分割キー値の最大値以上の値('2004-12-31')で分割します。分割後のRDエリアには,最大境界値より大きい値を格納していたRDエリア(R04,RI04)と最小境界値を格納していたRDエリア(R01,RI01)を指定します。このとき,R04のデータは残す必要があるため,WITHOUT PURGEを指定します。

    R04内に'2005-1-1'以降のデータがあると,格納条件に合わないデータがR04内に残る可能性があるため,注意が必要です。詳細については,「例題2(分割前のRDエリアを分割後に使用してデータを削除しないで分割する運用)」を参照してください。