COBOL2002 言語 拡張仕様編

[目次][索引][前へ][次へ]

13.4.10 HELP WINDOW句(WINDOW SECTION)

形式
[図データ]

機能
HELP WINDOW(HELP画面)句は,この句を書いたフィールドに対して,ユーザポップアップHELP画面名称,HELPキー,HELP画面の表示位置および表示範囲を指定する。

一般規則
  1. HELP WINDOW句は,入力または入出力フィールドに指定できる。
  2. HELP WINDOW句は,この句を指定したフィールドに対するユーザポップアップHELP画面名称,ヘルプキー,HELP画面の表示位置および表示範囲を指定する。
  3. データ名は,画面節で定義された01レベルのデータ項目の名前でなければならない。この項目がHELP画面となる。
  4. HELP画面は出力フィールドだけで構成されなければならない。
  5. HELP KEY句で指定したファンクションキーがヘルプキーとなる。
  6. ヘルプキーとして設定したファンクションキーは,ユーザポップアップHELP動作中はバックカーソルキーおよび終了キーとして用いることはできない。
  7. LINE句およびCOLUMN句は,HELP画面の表示位置および表示範囲を指定する。各整数は,以下の式を満足しなければならない。
     1≦整数1<整数2≦24,
     1≦整数3<整数4≦80,
    (注意)
    整数2を省略した場合は,整数2=整数1となる。
  8. ユーザポップアップHELPは,この句を指定したフィールドに対するACCEPT文またはREPLY文発行時に動作する。
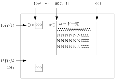
    HELP WINDOW句の使用例を次に示す。
    (例)データの入力時に,その関連データの一覧を参照するヘルプ画面を表示するプログラム。
    ・GAMENから商品コード《1》を入力時に,商品コード一覧を表示させる。
    ・[PF1]を押すとヘルプ画面POP-MAPを《2》に表示する。
    ・出力内容は,1行,1列に見出し語「コード一覧」
           2行,1列に空白(16文字)
           3行,1列に日本語データ(6文字)
           3行,13列に文字データ(4文字)
    これを3回繰り返す。
    ・図中の括弧内の行列数は,相対的な位置を示す。
    ・プログラムは,ヘルプ画面の領域を定義するものと,ヘルプ画面の内容を定義するものとの二つから成る。

    [図データ]

    (例)HELP画面の領域の定義
 
       01 GAMEN.
         02 商品コード LINE 10 COLUMN 10 PIC 9(3) INPUT
            HELP WINDOW IS POP-MAP
            HELP KEY IS PF1
            HELP LINE 10 THRU 15
            HELP COLUMN 50 THRU 66.
         02 得意先コード LINE 20
                         COLUMN 10 PIC 9(3) INPUT.
 
(例)HELP画面の内容の定義
 
       01 POP-MAP.
         02 LINE 1 COLUMN 1 OUTPUT
          COLOR YELLOW REVERSE
          PIC N(5) VALUE NC 'コード一覧'.
         02 LINE 2 COLUMN 1 OUTPUT
          COLOR WHITE REVERSE
          PIC X(16) VALUE SPACE.
         02 REPEAT 3 TIMES.
           03 LINE 3.
             04 HD COLUMN 1 OUTPUT
                COLOR WHITE REVERSE
                PIC N(6).
             04 CO COLUMN 13 OUTPUT
                COLOR WHITE REVERSE
                PIC X(4).
 
HELP画面を定義する場合,次のことに注意する。
・入力および入出力フィールドを定義してはならない。
・HELP画面の表示位置は,HELP句を指定したフィールドと重ならない位置に指定する。
・HELP画面は,別のフィールドへカーソルが移動するときおよび終了キーが入力されたときに消える。