高信頼化システム監視機能 HAモニタ HP-UX(IPF)編

[目次][用語][索引][前へ][次へ]

8.5.2 複数系切り替え構成時の環境設定例

複数系切り替え構成では,2:1系切り替えやクラスタ型系切り替えなどの構成ごとに定義ファイルの設定内容が異なります。ここでは,複数系切り替えの代表的なシステム構成を示し,各システム構成での定義ファイルの設定例を示します。

2:1系切り替え構成やクラスタ型系切り替え構成など,複数の系がある構成では,HAモニタの環境設定は系ごとに,サーバ対応の環境設定はサーバごとに設定します。

HAモニタの環境設定は,すべての系で整合性を取る必要があります。

また,サーバ対応の環境設定も,ペアになるサーバ(実行サーバと待機サーバ)の間で,整合性を取る必要があります。

ペアになる実行・待機サーバ間で使用する共有ディスクは,サーバ間で同じスペシャルファイル名のボリュームグループに接続します。そのため,ペアになる実行・待機サーバ間では,同じスペシャルファイル名を指定してください。

なお,ペアにならない実行・待機サーバ間で同じスペシャルファイル名を指定すると,系切り替えが正しく実行されないことがあります。共有リソースについての指定では,ペアになる実行・待機サーバ間以外で同じ値を指定しないでください。

<この項の構成>
(1) 2:1系切り替え構成時の環境設定例
(2) 複数スタンバイ構成時の環境設定例
(3) クラスタ型系切り替え構成時の環境設定例

(1) 2:1系切り替え構成時の環境設定例

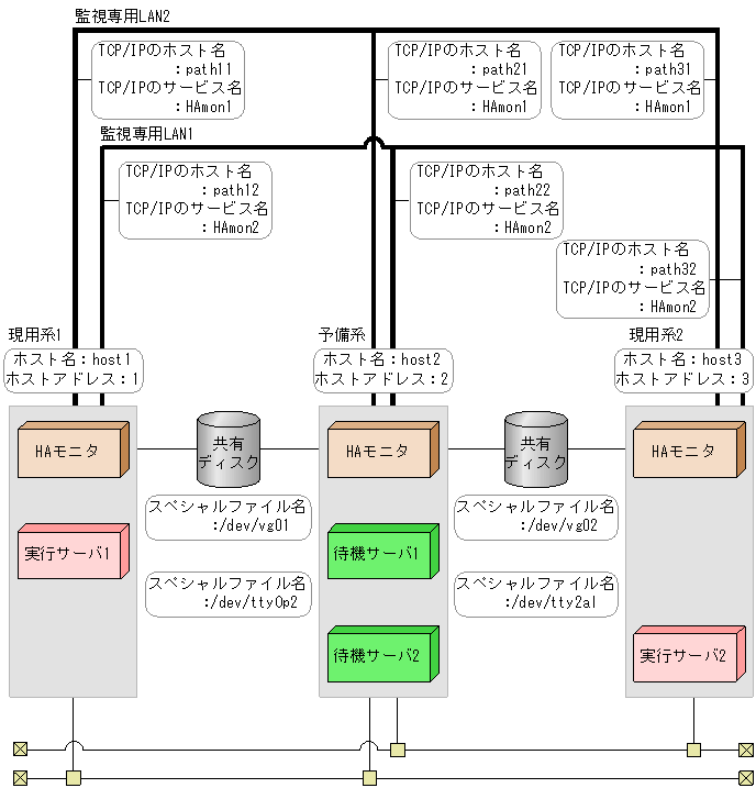
2:1系切り替え構成時の,環境設定例で示すシステム構成を,次の図に示します。

図8-8 2:1系切り替え構成時のシステム構成

[図データ]

また,このシステム構成例での前提条件を次に示します。

表8-5 環境設定例の前提条件(2:1系切り替え構成時−HAモニタ)

前提条件 現用系1 予備系 現用系2
ホスト名 host1 host2 host3
ホストアドレス 1 2 3
系障害監視時間 60秒 60秒 60秒
サーバ障害監視時間 60秒 60秒 60秒
リセット優先系 online online online
監視パスのヘルスチェック間隔 120分 120分 120分
リセットパスのヘルスチェック間隔 2分 2分 2分

表8-6 環境設定例の前提条件(2:1系切り替え構成時−サーバ)

前提条件 サーバ1 サーバ2
現用系1 予備系 予備系 現用系2
プログラム名 /users/server1 /users/server1 /users/server2 /users/server2
サーバ識別名 server1 server1 server2 server2
サーバの起動方法 server server server server
起動種別 online standby standby online

このシステム構成での環境設定例を,次に示します。なお,太字は,すべての系のHAモニタやペアになるサーバ間で,同じ値を指定することを表します。

現用系1の環境設定
HAモニタの環境設定(定義ファイル:/opt/hitachi/HAmon/etc/sysdef)
 
/*  HAモニタの環境設定  */
environment  name             host1,
             address          1,
             patrol           60,
             lan              path11:path12,
             lanport          HAmon1:HAmon2;
function     cpudown          online,
             pathpatrol       120,
             pathpatrol_retry 3:3;
 
サーバ対応の環境設定(定義ファイル:/opt/hitachi/HAmon/etc/servers)
 
/*  サーバ対応の環境設定(サーバ1)  */
server  name         /users/server1,
        alias        server1,
        acttype      server,
        patrol       60,
        initial      online,
        disk         /dev/vg01;
 
予備系の環境設定
HAモニタの環境設定(定義ファイル:/opt/hitachi/HAmon/etc/sysdef)
 
/*  HAモニタの環境設定  */
environment  name             host2,
             address          2,
             patrol           60,
             lan              path21:path22,
             lanport          HAmon1:HAmon2;
function     cpudown          online,
             pathpatrol       120,
             pathpatrol_retry 3:3;
 
サーバ対応の環境設定(定義ファイル:/opt/hitachi/HAmon/etc/servers)
 
/*  サーバ対応の環境設定(サーバ1)  */
server  name         /users/server1,
        alias        server1,
        acttype      server,
        patrol       60,
        initial      standby,
        disk         /dev/vg01;
 
/*  サーバ対応の環境設定(サーバ2)  */
server  name         /users/server2,
        alias        server2,
        acttype      server,
        patrol       60,
        initial      standby,
        disk         /dev/vg02;
 
現用系2の環境設定
HAモニタの環境設定(定義ファイル:/opt/hitachi/HAmon/etc/sysdef)
 
/*  HAモニタの環境設定  */
environment  name             host3,
             address          3,
             patrol           60,
             lan              path31:path32,
             lanport          HAmon1:HAmon2;
function     cpudown          online,
             pathpatrol       120,
             pathpatrol_retry 3:3;
 
サーバ対応の環境設定(定義ファイル:/opt/hitachi/HAmon/etc/servers)
 
/*  サーバ対応の環境設定(サーバ2)  */
server  name         /users/server2,
        alias        server2,
        acttype      server,
        patrol       60,
        initial      online,
        disk         /dev/vg02;
 

(2) 複数スタンバイ構成時の環境設定例

複数スタンバイ構成時の,環境設定例で示すシステム構成を,次の図に示します。

図8-9 複数スタンバイ構成時のシステム構成

[図データ]

また,このシステム構成例での前提条件を次に示します。

表8-7 環境設定例の前提条件(複数スタンバイ構成時−HAモニタ)

前提条件 現用系 予備系1 予備系2
ホスト名 host1 host2 host3
ホストアドレス 1 2 3
系障害監視時間 60秒 60秒 60秒
サーバ障害監視時間 60秒 60秒 60秒
リセット優先系 online online online
監視パスのヘルスチェック間隔 1分 1分 1分
監視パスの再チェック間隔 3秒 3秒 3秒
監視パスの再チェック回数 3回 3回 3回
マルチスタンバイ機能使用の有無

表8-8 環境設定例の前提条件(複数スタンバイ構成時−サーバ)

前提条件 現用系 予備系1 予備系2
プログラム名 /users/server1 /users/server1 /users/server1
サーバ識別名 server1 server1 server1
サーバの起動方法 server server server
起動種別 online standby standby
LANの状態設定ファイル使用の有無
待機サーバ優先度 指定なし 1 2

このシステム構成での環境設定例を,次に示します。なお,太字は,すべての系のHAモニタやペアになるサーバ間で,同じ値を指定することを表します。

現用系の環境設定
HAモニタの環境設定(定義ファイル:/opt/hitachi/HAmon/etc/sysdef)
 
/*  HAモニタの環境設定  */
environment  name             host1,
             address          1,
             patrol           60,
             lan              path11:path12,
             lanport          HAmon1:HAmon2;
function     pathpatrol       1,
             pathpatrol_retry 3:3,
             multistandby     use;
 
サーバ対応の環境設定(定義ファイル:/opt/hitachi/HAmon/etc/servers)
 
/*  サーバ対応の環境設定  */
server  name            /users/server1,
        alias           server1,
        acttype         server,
        patrol          60,
        initial         online,
        disk            /dev/vg01,
        lan_updown      use;
 
LANの状態設定ファイル
サーバ識別名.up(定義ファイル:/opt/hitachi/HAmon/etc/server1.up)
 
#!/bin/sh
set -x
/usr/sbin/ifconfig lan1:1 inet 1.2.3.4 netmask 255.255.255.0 broadcast 1.2.3.255
 
サーバ識別名.down(定義ファイル:/opt/hitachi/HAmon/etc/server1.down)
 
#!/bin/sh
set -x
/usr/sbin/ifconfig lan1:1 inet 0
 
予備系1の環境設定
HAモニタの環境設定(定義ファイル:/opt/hitachi/HAmon/etc/sysdef)
 
/*  HAモニタの環境設定  */
environment  name             host2,
             address          2,
             patrol           60,
             lan              path21:path22,
             lanport          HAmon1:HAmon2;
function     pathpatrol       1,
             pathpatrol_retry 3:3,
             multistandby     use;
 
サーバ対応の環境設定(定義ファイル:/opt/hitachi/HAmon/etc/servers)
 
/*  サーバ対応の環境設定  */
server  name            /users/server1,
        alias           server1,
        acttype         server,
        patrol          60,
        initial         standby,
        disk            /dev/vg01,
        lan_updown      use,
        standbypri      1;
 
LANの状態設定ファイル
サーバ識別名.up(定義ファイル:/opt/hitachi/HAmon/etc/server1.up)
 
#!/bin/sh
set -x
/usr/sbin/ifconfig lan1:1 inet 1.2.3.4 netmask 255.255.255.0 broadcast 1.2.3.255
 
サーバ識別名.down(定義ファイル:/opt/hitachi/HAmon/etc/server1.down)
 
#!/bin/sh
set -x
/usr/sbin/ifconfig lan1:1 inet 0
 
予備系2の環境設定
HAモニタの環境設定(定義ファイル:/opt/hitachi/HAmon/etc/sysdef)
 
/*  HAモニタの環境設定  */
environment  name             host3,
             address          3,
             patrol           60,
             lan              path31:path32,
             lanport          HAmon1:HAmon2;
function     pathpatrol       1,
             pathpatrol_retry 3:3,
             multistandby     use;
 
サーバ対応の環境設定(定義ファイル:/opt/hitachi/HAmon/etc/servers)
 
/*  サーバ対応の環境設定  */
server  name            /users/server1,
        alias           server1,
        acttype         server,
        patrol          60,
        initial         standby,
        disk            /dev/vg01,
        lan_updown      use,
        standbypri      2;
 
LANの状態設定ファイル
サーバ識別名.up(定義ファイル:/opt/hitachi/HAmon/etc/server1.up)
 
#!/bin/sh
set -x
/usr/sbin/ifconfig lan1:1 inet 1.2.3.4 netmask 255.255.255.0 broadcast 1.2.3.255
 
サーバ識別名.down(定義ファイル:/opt/hitachi/HAmon/etc/server1.down)
 
#!/bin/sh
set -x
/usr/sbin/ifconfig lan1:1 inet 0
 

(3) クラスタ型系切り替え構成時の環境設定例

クラスタ型系切り替え構成時の,環境設定例で示すシステム構成を,次の図に示します。

図8-10 クラスタ型系切り替え構成時のシステム構成

[図データ]

また,このシステム構成例での前提条件を次に示します。

表8-9 環境設定例の前提条件(クラスタ型系切り替え構成時−HAモニタ)

前提条件 現用系1 予備系1 現用系2
(予備系3)
現用系3
(予備系2)
ホスト名 host1 host2 host3 host4
系障害監視時間 60秒 60秒 60秒 60秒
サーバ障害監視時間 60秒 60秒 60秒 60秒
リセット優先系 online online online online
監視パスのヘルスチェック間隔 120分 120分 120分 120分
リセットパスのヘルスチェック間隔 2分 2分 2分 2分

表8-10 環境設定例の前提条件(クラスタ型系切り替え構成時−サーバ)

前提条件 サーバ1 サーバ2 サーバ3
現用系1 予備系1 現用系2
(予備系3)
現用系3
(予備系2)
現用系2
(予備系3)
現用系3
(予備系2)
プログラム名 /users/server1 /users/server1 /users/server2 /users/server2 /users/server3 /users/server3
サーバ識別名 server1 server1 server2 server2 server3 server3
サーバの起動方法 server server server server server server
起動種別 online standby online standby standby online

このシステム構成での環境設定例を,次に示します。なお,太字は,すべての系のHAモニタやペアになるサーバ間で,同じ値を指定することを表します。

現用系1の環境設定
HAモニタの環境設定(定義ファイル:/opt/hitachi/HAmon/etc/sysdef)
 
/*  HAモニタの環境設定  */
environment  name             host1,
             address          1,
             patrol           60,
             lan              path11:path12,
             lanport          HAmon1:HAmon2;
function     cpudown          online,
             pathpatrol       120,
             pathpatrol_retry 3:3;
 
サーバ対応の環境設定(定義ファイル:/opt/hitachi/HAmon/etc/servers)
 
/*  サーバ対応の環境設定(サーバ1)  */
server  name         /users/server1,
        alias        server1,
        acttype      server,
        patrol       60,
        initial      online,
        disk         /dev/vg01;
 
予備系1の環境設定
HAモニタの環境設定(定義ファイル:/opt/hitachi/HAmon/etc/sysdef)
 
/*  HAモニタの環境設定  */
environment  name             host2,
             address          2,
             patrol           60,
             lan              path21:path22,
             lanport          HAmon1:HAmon2;
function     cpudown          online,
             pathpatrol       120,
             pathpatrol_retry 3:3;
 
サーバ対応の環境設定(定義ファイル:/opt/hitachi/HAmon/etc/servers)
 
/*  サーバ対応の環境設定(サーバ1)  */
server  name         /users/server1,
        alias        server1,
        acttype      server,
        patrol       60,
        initial      standby,
        disk         /dev/vg01;
 
現用系2(予備系3)の環境設定
HAモニタの環境設定
 
/*  HAモニタの環境設定  */
environment  name             host3,
             address          3,
             patrol           60,
             lan              path31:path32,
             lanport          HAmon1:HAmon2;
function     cpudown          online,
             pathpatrol       120,
             pathpatrol_retry 3:3;
 
サーバ対応の環境設定(定義ファイル:/opt/hitachi/HAmon/etc/servers)
 
/*  サーバ対応の環境設定(サーバ2)  */
server  name         /users/server2,
        alias        server2,
        acttype      server,
        patrol       60,
        initial      online,
        disk         /dev/vg02;
 
/*  サーバ対応の環境設定(サーバ3)  */
server  name         /users/server3,
        alias        server3,
        acttype      server,
        patrol       60,
        initial      standby,
        disk         /dev/vg03;
 
現用系3(予備系2)の環境設定
HAモニタの環境設定(定義ファイル:/opt/hitachi/HAmon/etc/sysdef)
 
/*  HAモニタの環境設定  */
environment  name             host4,
             address          4,
             patrol           60,
             lan              path41:path42,
             lanport          HAmon1:HAmon2;
function     cpudown          online,
             pathpatrol       120,
             pathpatrol_retry 3:3;
 
サーバ対応の環境設定(定義ファイル:/opt/hitachi/HAmon/etc/servers)
 
/*  サーバ対応の環境設定(サーバ2)  */
server  name         /users/server2,
        alias        server2,
        acttype      server,
        patrol       60,
        initial      standby,
        disk         /dev/vg02;
 
/*  サーバ対応の環境設定(サーバ3)  */
server  name         /users/server3,
        alias        server3,
        acttype      server,
        patrol       60,
        initial      online,
        disk         /dev/vg03;