ノンストップデータベース HiRDB Version 9 システム運用ガイド(UNIX(R)用)
![[目次]](FIGURE/CONTENT.GIF)
![[索引]](FIGURE/INDEX.GIF)
![[前へ]](FIGURE/FRONT.GIF)
横分割表に格納されたデータは,時間経過とともに増加していきます。この結果,過去の古いデータを削除する必要が出てきます。しかし,データの登録日時などを分割キーに指定している場合,古いデータを削除するだけでは,古いデータを格納していたRDエリアを再利用できません。古いデータを格納していたRDエリアを再利用するためには,次の運用が必要となります。
- 変更する表のデータをすべてアンロードします。
- 変更する表を削除します。
- 新たな分割格納条件を指定して表を再作成します。
- 再作成した表に対してデータをデータロードします。
この変更作業をする間,変更する表に対する業務は一時停止しなくてはなりません。変更する表の全データをアンロード後,データロードする必要があるため,作業時間が長くなり,その間停止している業務への影響は大きくなります。
横分割した表の分割格納条件をALTER TABLEで変更することで,RDエリアを再利用するための作業時間を短くできます。
- <この項の構成>
- (1) 分割格納条件の変更の概要(境界値指定の場合)
- (2) 分割格納条件の変更の概要(格納条件指定の場合)
- (3) 分割格納条件の変更の概要(マトリクス分割の場合)
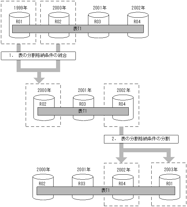
(1) 分割格納条件の変更の概要(境界値指定の場合)
分割格納条件の変更の概要(境界値指定の場合)を次の図に示します。
図13-12 分割格納条件の変更の概要(境界値指定の場合)
![[図データ]](FIGURE/ZU131110.GIF)
- 〔説明〕
- 分割格納条件の統合によって,RDエリア(R01,R02)に格納していた,1999年以前と2000年の格納条件(定義情報)を一つに統合して,RDエリアR02に格納できます。同時にRDエリアR01中のデータを削除します。
- 分割格納条件の分割によって,2002年の格納条件を2002年の格納条件と2003年の格納条件に分割します。この結果,2002年のデータをRDエリアR04に,2003年以降のデータを1999年のデータを格納していたRDエリアR01を再利用して格納できます。
この結果,1.のときはR01とR02のデータだけをアンロードし,分割格納条件の変更後,R02へロードするだけでよくなります。また,2.のときはR04だけをアンロードし,分割格納条件の変更後,R04とR01にロードすればよいことになります。また,1.でR01の内容を削除してもよく,2.で2003年以降のデータがR04になければ,アンロードとデータロードの必要がないため,短い時間でRDエリアの構成を変更できます。このため,上昇していくキーの値とともに増加するデータを格納するRDエリアを循環して再利用する運用ができるようになります。
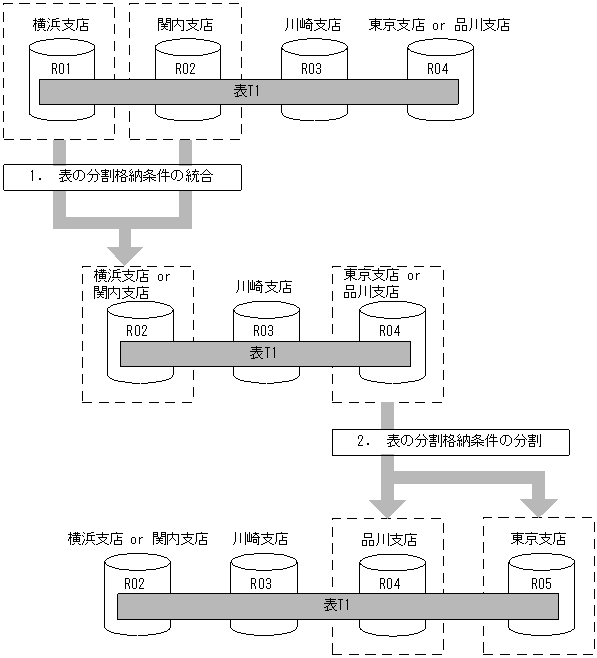
(2) 分割格納条件の変更の概要(格納条件指定の場合)
分割格納条件の変更の概要(格納条件指定の場合)を次の図に示します。
図13-13 分割格納条件の変更の概要(格納条件指定の場合)
![[図データ]](FIGURE/ZU131111.GIF)
- 〔説明〕
- 支店名をキーにして表を格納条件指定で横分割しています。支店の統廃合によって,支店の削除又は追加がある場合,支店のデータを複数の支店に分割したり,複数の支店のデータを一つの支店に統合したりできます。
- 横浜支店と関内支店が統合されるため,両支店のデータをRDエリア(R02)に統合し,RDエリア(R01)中のデータを削除します。
- 品川支店が東京支店から分離して追加されるため,RDエリア(R04)中のデータを分割します。品川支店のデータをRDエリア(R04)に格納し,東京支店のデータをRDエリア(R05)に格納します。
- ポイント
- 「1.表の分割格納条件の統合」のときは,アンロードする必要があるデータはR01とR02のデータだけです。R03とR04のデータはアンロードする必要はありません。
- 「2.表の分割格納条件の分割」のときは,アンロードする必要があるデータはR04のデータだけです。R02とR03のデータはアンロードする必要はありません。
(3) 分割格納条件の変更の概要(マトリクス分割の場合)
分割格納条件の変更の概要(マトリクス分割の場合)を次の図に示します。
図13-14 分割格納条件の変更の概要(マトリクス分割の場合)
![[図データ]](FIGURE/ZU130896.GIF)
- 〔説明〕
- 第2次元の分割格納条件の統合によって,RDエリア(RD11,RD12,RD21,RD22,RD31,及びRD32)に格納していた,2004年以前と2005年の格納条件(定義情報)を一つに統合して,RDエリアRD12,RD22,及びRD32に格納します。同時にRDエリアRD11,RD21,及びRD31のデータを削除します。
- 分割格納条件の分割によって,2007年の格納条件を2007年の格納条件と2008年の格納条件に分割します。2007年のデータをRDエリアRD14,RD24,及びRD34に,2008年以降のデータをRDエリアRD15,RD25,及びRD35に格納します。
All Rights Reserved. Copyright (C) 2010, 2017, Hitachi, Ltd.