Hitachi

OpenTP1 Version 7 分散トランザクション処理機能 OpenTP1 解説


6.4.2 OpenTP1とIPアドレス(ホスト名)を対応づける必要がある形態の例

OpenTP1とIPアドレス(ホスト名)を対応づける必要がある形態とは,系切り替えでIPアドレスを引き継ぐ方法です。

この方法は,RPCでサービスのアドレス情報を取得したあとで系切り替えが起こった場合でも,そのアドレスをそのまま使用してサービスが使えます。

一つのホストで複数のOpenTP1が稼働することがある系切り替え構成を使うときは,dcbindht定義コマンドで,常に同じアドレスを使うことを定義してください。

〈この項の構成〉

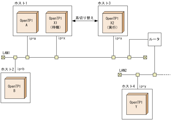
(1) 1:1の系切り替え構成の場合の例

OpenTP1とIPアドレス(ホスト名)を対応づける必要がある形態例(1:1の系切り替え構成の場合)を次の図に示します。

図6‒9 OpenTP1とIPアドレス(ホスト名)を対応づける必要がある形態例(系切り替え構成が一つの場合)

[図データ]

RPCでサービスを要求されたOpenTP1は,サービスのアドレス情報を取得するために使ったIPアドレスを保持します。

上の図に示す構成で,OpenTP1-BからOpenTP1-Aへサービスを要求するときには,IPアドレス「a」または「x」のどちらかを使います。

IPアドレスxを使ってサービスのアドレス情報を取得したあとで系切り替えが起こった場合,IPアドレスxはOpenTP1-X2に引き継がれます。このとき,OpenTP1-BからOpenTP1-Aへのサービス要求では,アドレス情報を取得したときのIPアドレスxを使って通信しようとします。IPアドレスxは,系切り替えによってホスト3に移っているため,OpenTP1-Bは目的のOpenTP1-Aと通信できなくなってしまいます。

このようなことを防ぐため,システム共通定義のdcbindht定義コマンドで,OpenTP1-Aは常にIPアドレスaを使うことを定義しておきます。

同様に,OpenTP1-Xと通信するOpenTP1-YがIPアドレスaを使わないように,dcbindht定義コマンドで,OpenTP1-Xは常にIPアドレスxを使うように定義しておきます。

(2) 相互系切り替え構成の場合の例

OpenTP1とIPアドレス(ホスト名)を対応づける必要がある形態例(相互系切り替え構成の場合)を次の図に示します。

図6‒10 OpenTP1とIPアドレス(ホスト名)を対応づける必要がある形態例(相互系切り替え構成の場合)

[図データ]

上の図に示す構成では,ホスト1とホスト3にあるOpenTP1は,相互に実行系と待機系を配置しています。

この場合,OpenTP1-Aには,系切り替えによって通信できたりできなかったりするip=bのIPアドレスに影響されないように,dcbindht定義コマンドの-hオプションにip=aのIPアドレスを指定しておきます。同様に,OpenTP1-Xにも,dcbindht定義コマンドの-hオプションにip=xのIPアドレスを指定しておきます。